为什么国外的无人驾驶原型车,都选择混动车型?
本文来自微信公众号“新智驾”(ID:AI-Drive),作者:佐思产研研究总监周彦武;36氪经授权发布。
新智驾按:本文为新智驾独家专栏,作者系佐思产研研究总监周彦武,新智驾经授权发布。
现在的无人车大多是用量产车改装的,但选什么样的量产车改装可是有学问。国外的大多选混动,国内的大多选燃油车,这是为什么?
我们来看Waymo,也就是谷歌最早用丰田的普锐斯,然后换雷克萨斯的RX450h,最后是克莱斯勒的混动版大捷龙。苹果也是选择了雷克萨斯的RX450h。英伟达的BB8、百度的Apollo样车、瑞萨、Udacity、Voyage、Pony.ai、景驰、PlusAI、Roadstar.ai都选择了混动版林肯MKZ,也就是混动版福特蒙迪欧。
这是一个很有趣的问题。原因很简单,混动车使用制动系统是EHB,也就是电子液压制动,而燃油车除了阿尔法罗密欧的Giulia外都是使用ESP做线控制动。这两者貌似功能差不多,实际相差很大。
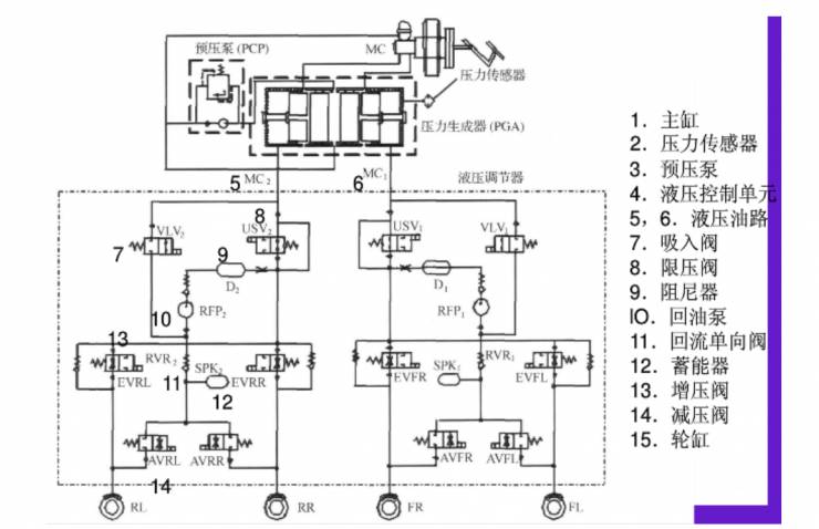
首先我们来简单了解一下汽车制动系统。
制动系统的基本原理是踩下刹车踏板,储液壶的刹车油进入刹车总泵(主缸),主缸活塞向刹车油施加压力,根据帕斯卡原理不可压缩静止流体中任一点受外力产生压力增值后,此压力增值瞬时间传至静止流体各点。
根据帕斯卡定律,在水力系统中的一个活塞上施加一定的压强,必将在另一个活塞上产生相同的压强增量。如果第二个活塞的面积是第一个活塞的面积的10倍,那么作用于第二个活塞上的力将增大至第一个活塞的10倍,而两个活塞上的压强相等。
第一个活塞就是主缸活塞,第二个就是轮缸活塞,轮缸活塞的直径反而比主缸活塞直径要大。刹车油将压力通过管路传递到每个车轮的轮缸上,轮缸中的刹车油推动刹车卡钳的活塞向刹车盘运动,活塞驱动刹车卡钳夹紧刹车盘从而产生巨大摩擦力令车辆减速。一般来说自重5吨以下的车都是采用液压制动,5吨以上的采用气压制动。
ESP与ABS非常接近,与ABS最大的不同在于ESP可以在没有踩刹车踏板的情况下向轮缸输出制动压力,ABS只能在踩下刹车踏板后从主缸向轮缸输出压力。
压力生成器就是电机和柱塞泵, 与ABS比多了4个柱塞泵,4个电磁阀,也就是VLV和USV。
博世第九代ESP增加了两个特殊功能,一个是ACC,自适应巡航,ESP可以部分控制电子节气门。
另一个是AEB,ESP可以部分控制制动系统。有些认为ESP既可以控制油门又可以控制制动,是个很好的线控系统,非也。
通常ESP制动力度最大大约为0.5-0.8g,标准的制动力度在1G,0.5g远不够用。
再次,在设计之初,ESP控制制动系统只是在少数紧急情况下使用,可能1年用不了2次,一般泵的容量只有3毫升,每一次使用,柱塞泵都要承受高温高压,频繁使用,会导致柱塞泵发热严重,精密度下滑,导致ESP寿命急剧下滑,常规制动系统1小时就可能使用数次,如果用ESP做常规制动系统,可能1个月就报废了。
最后即便是不计寿命问题,ESP的泵油功率有限,且缺乏真空助力,反应速度较慢。最后如果ESP真的可以做常规制动,那么博世也无需开发Ibooster,日立无需开发EACT,大陆无需开发MK C1,天合无需开发IBC。
ESP(ESC)的全力制动时间长达520-550毫秒左右,而湿式EHB是200毫秒左右,iBooster可以达到120毫秒左右。ESP只能用于Demo,而国内大多也只是Demo,而国外是奔着量产去的,同时也有更高的安全性。
如何做到常规的线控制动,这就是EHB。
EHB可以分为两种,一种是带高压蓄能器的,通常叫湿式。另一种是电机直接推动主缸活塞的,通常叫干式。混动型新能源车基本都是前者,后者的典型代表就是博世iBooster。
我们先来看带高压蓄能器的EHB,EHB的构成与ESP基本相同,只不过低压蓄能器换成了高压蓄能器。高压蓄能器可以一次建压,多次使用,而ESP的低压蓄能器,一次建压,只能使用一次。
上图为丰田EBC的高压蓄能器,有点类似一个气压弹簧。高压蓄能器制造工艺是个难点,博世最初是用储能球,实践证明,氮气的高压蓄能器才是最合适的。
丰田第一个将EHB系统应用于量产车上,这就是1997年年底推出的第一代普锐斯,丰田将其命名为EBC。随后TRW也推出了EHB系统,TRW将其命名为SCB。今天福特的混动车基本都是SCB。
* 上图为SCB原理图
EHB系统过于复杂,高压蓄能器怕振动,可靠性不高,体积也大,成本也高,寿命也受到质疑,维修成本巨高,最要命的是响应时间略长。
在2010年,日立推出了全球第一个干式EHB,也就是E-ACT,也是目前最先进的EHB,用在日产第一代聆风上,解决了大部分湿式EHB的弊病。E-ACT的研发周期长达7年,经过了近5年的可靠性检测。
直到2013年,博世才推出第一代iBooster,2016年推出第二代iBooster,第二代iBooster才达到了日立E-ACT的素质,日本人在EHB领域整整领先德国一代。实际上日本在机械制造领域遥遥领先德国,只是国人无法接受这个事实。
上图为第一代iBooster内部结构图,用涡轮蜗杆做两级减速来增加直线运动力矩。
特斯拉全线使用了第一代iBooster,还有大众全部的新能源车以及保时捷918都使用了第一代iBooster,通用卡迪拉克的CT6还有雪佛兰的Bolt EV也使用了第一代iBooster。
这种设计据说可以将95%的再生制动能量转化为电能,大大提高新能源车的续航里程。同时响应时间也比带高压蓄能器的湿式EHB系统缩短75%。
上图为第二代iBooster,从二级蜗轮蜗杆改用一级滚珠丝杠减速,体积大幅度缩小,控制精度有所提高。
第二代iBooster有四个系列产品,助力大小从4.5kN到8kN之间,8kN可以用在9座小型客车上。目前第一代iBooster在波兰生产,第二代在墨西哥生产。 2017年8月1日,博世在南京投资7.7亿建设两条iBooster生产线,年产能200万套,预计2019年投产。
博世iBooster、日立的EACT、采埃孚的IBC、大陆的MK-C1是无人车的终极选择。不过目前iBooster应用最广也最成熟,EACT是日本人的,非常保守,只在日产上有使用,日产又绝不可能开放底层制动的通讯协议,MK-C1只有阿尔法罗密欧的朱丽叶使用,IBC要到2018年才有通用的量产车使用。
无论是燃油车还是电动车,都逃不出博世的魔抓,特斯拉也是全线使用博世的产品。据说为了保密,iBooster的装配不是在特斯拉工厂,而是在博世的工厂,特斯拉是将车送过去,装配好了再拉回来,此外特斯拉的毫米波雷达和转向系统也是博世的。博世的底盘类产品就像三星的存储器,你再不高兴,也得用,也得讨好博世。















